Космический корабль «Меркурий» - США
Космический корабль «Меркурий» был создан в США по одноименной программе исследований с целью осуществления первых шагов изучения способности человека совершать космические полеты и управлять движением космических кораблей.
Корабль имеет форму усеченного конуса, переходящего сужением в цилиндрическую часть, и представляет собой по существу герметическую кабину с размещенными в ней экипажем и оборудованием. Экипаж — один человек.

Конструктивно-компоновочная схема космического корабля «Меркурий»
+ Щелкните по рисунку, чтобы увеличить!
1 — панель переключателей; 2 — приборная панель; 3 — обзорная камера космонавта; 4 — основной и запасной парашюты; 5 — антенная система; б — тормозной парашют; 7 — датчики горизонта по крену и тангажу; 8 — система управления; 9 — многоканальный модулятор антенны; 10 — блоки радиоприборов и телеметрии; 11 — тормозная двигательная установка.
Внешняя оболочка корпуса корабля изготовлена из никель-кобальтового сплава, внутренняя — из двойных титановых листов толщиной 0,25 мм. Днище корпуса, являющееся тепловым экраном, защищено стеклопластиком.
Сужающаяся часть корпуса выполнена из гофрированного листового никель-кобальтового сплава.
Отсеки с оборудованием расположены справа и слева от космонавта. Главный и резервный парашюты, обеспечивающие приводнение корабля, расположены в цилиндрической части корпуса. Там же размещены два тепловых датчика горизонта, позволяющие определить вертикаль и азимут положения корабля.
Свободный объем кабины, обеспечивающий размещение космонавта и его деятельность, равен 1,5 м3. Такой же примерно объем имеют кабины современных самолетов-истребителей.

Приборная панель космического корабля «Меркурий»
1 — снижение давления в кабине; 2 — повышение давления в кабине; 3 — переключение системы управления на ручное управление положением спутника в пространстве; 4, 5 и 6 — переключение управления по крену, курсу и тангажу соответственно; 7 — включение системы аварийного спасения; 8 — подача кислорода при старте; 9 — отделение стартовой системы аварийного спасения; 10 — отделение спутника от ракеты-носителя; 11 — включение программы на спуск-12 — ориентация спутника перед включением тормозных двигателей; 13 — включение тормозных двигателей; 14 — отделение тормозных двигателей; 15 — ориентация спутника при входе в атмосферу; 16 — снижение ускорения до 0,5; 17 — выпуск тормозных парашютов; 18 — включение подачи атмосферного воздуха; 19, 20 — выпуск основного и тормозного парашютов; 21 — включение системы спасения (наполнение баллона для обеспечения плавучести); 22, 23 — индикаторы скорости, высоты, положения в пространстве, температуры, давления, влажности парциального давления кислорода; 24 — предупредительные сигналы и соответствующие регуляторы; 25 — давление в кабине; 26 — количество кислорода; 27 — аварийная подача кислорода; 28, 29 — парциальное давление О2 и СО2; 30, 31 — избыточная влажность, в скафандре и кабине; 32 — количество топлива; 33, 34 — установка воспламеняющего устройства тормозных двигателей на боевой взвод и предохранитель; 35 — включение часового механизма; 36 — контакты разъемов; 37, 38 — управление радио- и электроаппаратурой; 39 — перископ; 40 — сигналы о выполнении последовательности соответствующих операций.
Справа от космонавта расположена ручка управления положением спутника в пространстве; слева — ручка включения аварийной системы спасения. Прямо перед космонавтом находятся приборная доска и окуляр перископа. В левой части приборной доски расположены приборы и ручка системы управления положением корабля в пространстве и включения тормозных ракетных двигателей. Две рукоятки служат для сбрасывания давления и разгерметизации кабины. Сбрасывание давления предусматривается в качестве метода тушения пожара в кабине. Рядом с этими рукоятками имеется световое табло программы полета. Зеленый свет указывает, что последовательность операций выполняется согласно заданной программе. Красный цвет сигнализирует о неисправности в системе автоматического программирования. Имеется ручка, при помощи которой космонавт может внести в программу требуемые поправки.
По одной из групп приборов космонавт может контролировать ускорение, скорость снижения, высоту, подачу перекиси водорода в систему струйных сопел ориентации.
Средняя часть приборной доски сверху занята индикатором пространственного положения. Этот комбинированный индикатор указывает угловую скорость вращения корабля относительно центра масс и углы тангажа, крена и рысканья. Указатель угловой скорости расположен в центре индикатора и окружен тремя указателями углов относительно каждой оси координат. Перископ, расположенный под приборной доской, и иллюминатор позволяют космонавту ориентироваться относительно Земли.
Космонавт может видеть горизонт позади спутника во время орбитального полета и при торможении перед спуском на Землю.
В левой части приборной доски находится автомат счисления пути, состоящий из модели Земного шара, вращаемой часовым механизмом в соответствии с движением корабля по орбите. В правой части приборной доски расположены часы, указывающие время суток, время, прошедшее с момента старта, и время, остающееся до включения тормозных двигателей.
На правой половине приборной доски размещена, кроме того, группа сигнальных ламп, загорающихся при различных неисправностях в системе.
Одновременно даются звуковые сигналы, которые могут быть отключены с помощью отдельных выключателей. У правой кромки приборной доски расположены автоматы защиты основных электрических цепей.
В верхнем правом углу приборной доски находятся приборы, указывающие давление и температуру в кабине, а также парциальное давление кислорода и углекислоты. Под этими приборами установлен щиток электросистемы, а еще ниже — щиток управления связной радиостанцией.
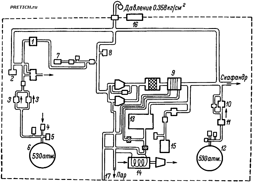
Система кондиционирования воздуха в кабине имеет два контура регулирования: контур кабины и контур скафандра. Первый из них обеспечивает терморегулирование в кабине, а второй — регулирование пополнения кислородом, поглощения углекислоты и водяных паров. Здесь схема системы кондиционирования воздуха космического корабля «Меркурий».
Атмосфера в кабине состоит из чистого кислорода при давлении 0,35 кг/см2. Очистка атмосферы осуществляется с помощью активированного угля, а удаление СО2 — гидроокисью лития. За теплообменником, регулирующим температуру кислорода, поступающего в кабину, находится влагопоглотитель в виде виниловой губки. Периодически губка отжимается и вода собирается в конденсационном бачке.
Положением спутника в пространстве можно управлять автоматически и вручную. Небольшие струйные двигатели в виде сопел, работающие на перекиси водорода, создают моменты для ориентации и стабилизации корабля относительно центра масс. Для автоматического и ручного управления используются отдельные группы сопел. В автоматическом варианте в качестве датчиков используются два позиционных и три скоростных гироскопа, а также логические и программирующие устройства. Коррекция гировертикали и курсового гироскопа осуществляется датчиками горизонта с интервалами через 10 мин.
Сопла струйных рулей управляются соленоидными клапанами. Применяются две различные группы сопел по тангажу и рысканью — с тягой 11 кг для грубого регулирования и 0,45 кг для точного; по крену — с тягой 2,7 и 0,45 кг. Ручная система управления обслуживается другой группой сопел, тяга которых может плавно изменяться до указанных максимальных значений. Каждое из таких сопел управляется либо соленоидным, либо механическим клапаном в зависимости от метода управления, избранного космонавтом.
Управление с помощью механических клапанов требует от космонавта больших усилий, особенно во время работы тормозной двигательной установки.
Радиотелефонная связь осуществляется на коротких и ультракоротких волнах одновременно. Кроме того, на борту имеются телеметрическая система и два одинаковых командных радиоприемника, работающих на одной и той же волне. Через командные радиоприемники можно подать команды на перестановку часового механизма тормозной системы, на включение тормозных двигателей и на аварийное отделение спутника от ракеты-носителя.
В качестве источников питания на борту корабля применены три аккумуляторные батареи.
Аппаратура корабля обеспечивает возможность телеметрической передачи и запись всех измеряемых параметров бортовых систем. На борту имеется фотоаппарат для фотографирования пространства вне кабины через иллюминаторы и две кинокамеры для фотографирования космонавта и приборной доски.
Космонавт непрерывно находится в скафандре. Кресло его расположено таким образом, чтобы он мог выдержать перегрузки до 20 в течение 8 сек.
На случай возникновения аварийной ситуации на старте или участке выведения корабль имеет специальный ракетный двигатель, укрепленный на удлиненной ферме, позволяющий отделить его от ракеты-носителя и отбросить на безопасное расстояние (в высоту до 760 м), откуда он затем может опуститься на парашюте.
При аварийном отделении перегрузки могут быть порядка 20 в течение 1 сек. Управление включением РДТТ аварийного спасения осуществляется с Земли или от специального сигнального устройства на ракете-носителе.
Запуск космического корабля осуществлялся с мыса Кеннеди с помощью двухступенчатой ракеты «Атлас» в направлении Бермудских островов. Максимальные перегрузки при выводе достигали 9.
Контроль за полетом кораблей «Меркурий» осуществлялся 17 станциями, расположенными в различных точках земного шара. Сооружение сети станций стоило 30 млн. долларов. Станции размещены с таким расчетом, чтобы по крайней мере одна из них имела непрерывную связь с кораблем. Почти все станции имели двустороннюю радиотелефонную связь с кораблем и оборудование для телеметрического приема данных. На многих станциях установлены радиолокационные системы слежения. Все станции связаны наземными линиями с центральным пунктом управления на мысе Кеннеди.
Возвращение корабля на Землю осуществлялось с помощью тормозной двигательной установки, состоящей из трех РДТТ, уменьшающих скорость движения корабля на ~450 м/сек. и работающих последовательно через 5 сек., по 10 сек. каждый. Максимально допустимый угол ориентации, при котором тормозные двигатели не срабатывали (заблокированы), составлял ±16°.
На высоте 3 км сбрасывался антенный обтекатель и раскрывался основной парашют с диаметром купола 19,2 м, обеспечивающий скорость снижения 9 м/сек. Кроме основного парашюта, имелся резервный, раскрывающийся только при отказе основного. После раскрытия парашюта от корабля отделяется тепловой экран и надувается посадочная подушка из прорезиненной ткани, расположенная между экраном и кабиной.
В районе посадки дежурные суда размещались таким образом, чтобы до места приводнения корабля можно было добраться максимум через 3 часа.
Размещение судов в районе траектории вывода, на случай аварии ракеты-носителя, осуществлялось из расчета не более чем 6-часового поиска. Для поиска использовалось большое число самолетов и вертолетов.
Всего на осуществление программы было затрачено 350 млн. долларов.
Полет первого американского космонавта Джона Гленна 20 февраля 1962 года едва не окончился катастрофой из-за неполадок в системе управления кораблем. В конце первого оборота вокруг Земли система автоматического контроля положения корабля (капсулы «Френдшип-7») отказалась действовать. Капсула имела значительные вращательные движения вокруг собственного центра тяжести, происхождение которых до сих пор не установлено. Корабль накренялся до 20 угловых градусов от нормального положения. Поэтому космонавту, проявившему в полете большое мужество и хладнокровие, пришлось перейти на ручное управление и этим удерживать капсулу в требуемом положении.
Второму американскому космонавту Малькольму Скотту Карпентеру пришлось в полете еще тяжелее. Из-за серьезных неполадок в системе автоматического управления ему тоже пришлось перейти на ручное управление. Температура воздуха в кабине превышала 40 градусов по Цельсию. В более худших условиях, едва спасшись от неизбежной, казалось бы, гибели, стартовал в конце мая 1963 года Гарри Купер.
Схема системы кондиционирования воздуха космического корабля «Меркурий» - США

Схема системы кондиционирования воздуха космического корабля «Меркурий»
1 — регулятор давления в скафандре; 2 — датчик давления в скафандре; 3 — регулятор давления в кабине; 4 — быстросъемный заполнитель; 5 — датчик давления; 6 — основной запас кислорода; 7 — штуцер наземного питания; 8 — вакуумный предохранительный клапан; 9 — теплообменник контура скафандра; 10 — клапан автоматической подачи; 11 — редуктор давления; 12 — аварийный запас кислорода; 13 — хладоагент; 14 — теплообменник кабины; 15 — охладитель кислорода; 16 — предохранительный клапан давления в кабине; 17 — штуцер подключения наземного охлаждения.
А.И.Меньшов "Космическая эргономика" "Наука" (Ленинградское отделение)©1971
PRETICH.ru
*** |